| توافر الحالة: | |
|---|---|
| الكمية: | |
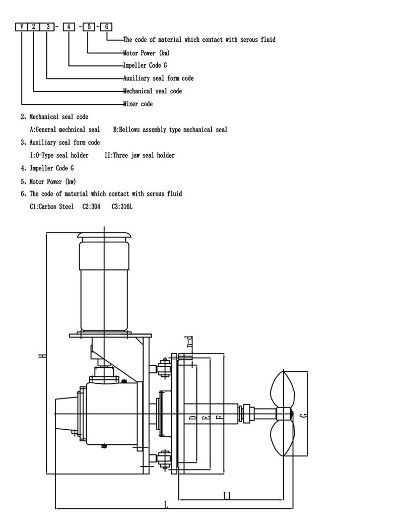
مقدمة لخلاط الإدخال الجانبي من النوع V:
تركيب خلاط جانبي في خزان الزيت، يستخدم لخلط الزيوت أو الوسائط الأخرى ومن ثم الوصول إلى غرض التجانس ونقل الحرارة والتجانس ومنع تراكم الرواسب.استخدام هذه المعدات له العديد من المزايا، مثل الاستثمار الصغير، والتشغيل المريح، والكفاءة العالية، وانخفاض استهلاك الطاقة، وانخفاض الكهرباء الساكنة المولدة في الوسط وضمان جودة المنتج.
يمكن تركيب خلاط الإدخال الجانبي من النوع V في خزان البترول، وخزان التشحيم، وأسطوانة زيت الوقود، وخزان البارافين وبعض صهاريج تخزين المواد المضافة والوسائط الأخرى التي تحتاج إلى التقليب.
تغييرات زاوية التأرجح لخلاط الإدخال الجانبي من النوع V
يتم استخدام المحرض ذو زاوية الإدراج المتغيرة لمنع تراكم الرواسب، وتغيير زاوية الدوران على النحو التالي.
مادة
اختيار المكره مجداف لمعدات الخلط
يعد اختيار شكل شفرات مصنع الخلط خطوة مهمة في تصميم المحرض.وفيما يلي مقدمة موجزة لاختيار المكره مجداف.أتمنى أن يعجب الجميع:
المكره مجداف هو أبسط نوع من المحرض.يتم لحام الشفرة النحيلة والمستمرة التي تشبه اللوحة أو تثبيتها على المحور أو تثبيتها على عمود المحرض، وبالتالي فإن السعر منخفض، ويتم استخدام حوالي 35% إلى 40% من معدات الخلط.هذا النوع من المحرض.عادة، هناك 3 شفرات لكل المكره.يمكن تركيب الشفرات عموديًا على المحور، وهو ما يسمى بالشفرة المسطحة.ويمكن أيضًا تركيبه على المحور بزاوية، أي ما يسمى بالمجداف القابل للطي.
يشبه نمط التدفق الذي تشكله دافعة المجداف نمط دافعة التوربينات، وهناك أيضًا اختلافات في الجريان السطحي والتدفق المحوري.ومع ذلك، فإن الوظيفة الرئيسية للشفرة هي أن يكون لها وظيفة دوران قوية، وهي تستخدم في الغالب للتحريك الذي يتطلب تفريغ (تدوير) الشفرة كغرض رئيسي.في حالة نفس التفريغ، فإن تكلفة التشغيل واستهلاك الطاقة للمجداف القابل للطي أفضل قليلاً من تكلفة الشفرة المسطحة.في الهندسة الفعلية، غالبًا ما يتم استخدام دافعة منخفضة السرعة ذات قطر كبير، وعلى الرغم من أن تأثير القص ليس كبيرًا، إلا أن الدوران في الخزان جيد.نظرًا لأنه يمكن استخدام دافعة ذات قطر كبير، فيمكن استخدامها أيضًا للتحريك بلزوجة متوسطة تبلغ 50 Pas.في هذا الوقت، من أجل تسهيل تبديل الطبقات العلوية والسفلية للخزان، غالبًا ما يتم استخدام دافع متعدد المراحل يحتوي على 3 إلى 5 مراحل، أو يتم تركيب الشفرات الجانبية على الشفرات.
Hot Tags: خلاط صناعي بزاوية دوارة، الصين، الشركات المصنعة، الموردين، مصنع، شراء، تخصيص، الاقتباس، صنع في الصين
مقدمة لخلاط الإدخال الجانبي من النوع V:
تركيب خلاط جانبي في خزان الزيت، يستخدم لخلط الزيوت أو الوسائط الأخرى ومن ثم الوصول إلى غرض التجانس ونقل الحرارة والتجانس ومنع تراكم الرواسب.استخدام هذه المعدات له العديد من المزايا، مثل الاستثمار الصغير، والتشغيل المريح، والكفاءة العالية، وانخفاض استهلاك الطاقة، وانخفاض الكهرباء الساكنة المولدة في الوسط وضمان جودة المنتج.
يمكن تركيب خلاط الإدخال الجانبي من النوع V في خزان البترول، وخزان التشحيم، وأسطوانة زيت الوقود، وخزان البارافين وبعض صهاريج تخزين المواد المضافة والوسائط الأخرى التي تحتاج إلى التقليب.
تغييرات زاوية التأرجح لخلاط الإدخال الجانبي من النوع V
يتم استخدام المحرض ذو زاوية الإدراج المتغيرة لمنع تراكم الرواسب، وتغيير زاوية الدوران على النحو التالي.
مادة
اختيار المكره مجداف لمعدات الخلط
يعد اختيار شكل شفرات مصنع الخلط خطوة مهمة في تصميم المحرض.وفيما يلي مقدمة موجزة لاختيار المكره مجداف.أتمنى أن يعجب الجميع:
المكره مجداف هو أبسط نوع من المحرض.يتم لحام الشفرة النحيلة والمستمرة التي تشبه اللوحة أو تثبيتها على المحور أو تثبيتها على عمود المحرض، وبالتالي فإن السعر منخفض، ويتم استخدام حوالي 35% إلى 40% من معدات الخلط.هذا النوع من المحرض.عادة، هناك 3 شفرات لكل المكره.يمكن تركيب الشفرات عموديًا على المحور، وهو ما يسمى بالشفرة المسطحة.ويمكن أيضًا تركيبه على المحور بزاوية، أي ما يسمى بالمجداف القابل للطي.
يشبه نمط التدفق الذي تشكله دافعة المجداف نمط دافعة التوربينات، وهناك أيضًا اختلافات في الجريان السطحي والتدفق المحوري.ومع ذلك، فإن الوظيفة الرئيسية للشفرة هي أن يكون لها وظيفة دوران قوية، وهي تستخدم في الغالب للتحريك الذي يتطلب تفريغ (تدوير) الشفرة كغرض رئيسي.في حالة نفس التفريغ، فإن تكلفة التشغيل واستهلاك الطاقة للمجداف القابل للطي أفضل قليلاً من تكلفة الشفرة المسطحة.في الهندسة الفعلية، غالبًا ما يتم استخدام دافعة منخفضة السرعة ذات قطر كبير، وعلى الرغم من أن تأثير القص ليس كبيرًا، إلا أن الدوران في الخزان جيد.نظرًا لأنه يمكن استخدام دافعة ذات قطر كبير، فيمكن استخدامها أيضًا للتحريك بلزوجة متوسطة تبلغ 50 Pas.في هذا الوقت، من أجل تسهيل تبديل الطبقات العلوية والسفلية للخزان، غالبًا ما يتم استخدام دافع متعدد المراحل يحتوي على 3 إلى 5 مراحل، أو يتم تركيب الشفرات الجانبية على الشفرات.
Hot Tags: خلاط صناعي بزاوية دوارة، الصين، الشركات المصنعة، الموردين، مصنع، شراء، تخصيص، الاقتباس، صنع في الصين